いいっすよいいっすよカナリいいんすよ
デザイン・価格共に全く新しく生まれ変わった
SRハードテールキットが
かなり いいんです

といっても、純正より見た目が大きく変わるこちらのハードテール。
「到底自分では付けれる気がしない。。」と思った方は、
是非ともお近くのショップ様にご相談下さい^^
そうです。
勿論、このページでは装着手順をご説明致しますが、
やはりプロに任せるのも一つの手なのです。

しかし、実のところ装着自体はそこまで難解なものでは無いので
サラリと覗いて頂ければ幸いです◎
では早速。
リア周りのバラしは割愛させて頂き、
スイングアームまで取り外しマス。
◆◆ブレーキロッドの延長◆◆
ハードテールキットは純正スイングアームよりロングなので
各パーツも延長してあげないといけません
ブレーキのロッドのピンを外し、付属の6mmプレートを連結し延長します。
※必要となる部品は商品に付属の説明書に記載しております

連結後、元通りに車体側へ装着してください^^
◆◆左ステップ部分◆◆
次に、ステップに各部品を取り付けて行きます。
まずは左(チェンジペダル側)から。
装着図はこんな感じ◎

まずステップを取り外し、根元のボルト・ラバーまで取り除きます。
何も無くなった根元に、ハードテール付属部品の「フレームカラー
短」を 外側からはめ込みます(重要)

「M12-
65mmボルト」を内側から挿しこみます。

外側に突き出たボルトに「9mmプレート」、ステップの順に装着し、ナットで仮止めします
◆◆右ステップ部分◆◆
お次に右のステップ部分です◎
図では分かり難いかと思いますが、先ほど説明した左とは少し違います。(重要)

左ステップの時に最初に挿しこんだ「フレームカラー」ですが、
こちらは先ほどに比べて若干形状が違います◎
そして、
カラーは外側からでは無く、 フレームの内側から挿しこみます。

「M12-
70mmボルト」を「9mmプレート」を介し内側から挿しこみます。
※この時、誤ってM12-65mmのボルトを使用しないようにご注意ください。

外側からステップを装着しナットを仮止めします。
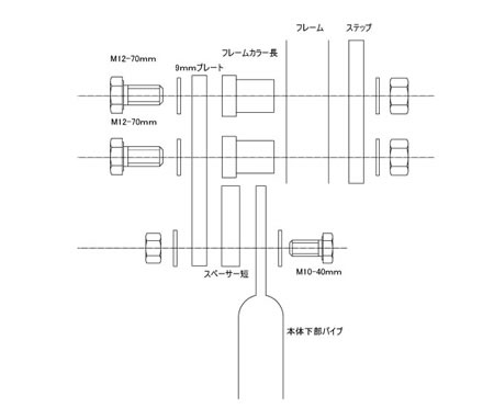
◆◆ハードテールの装着◆◆
ここまで来たらいよいよ本体の取り付けです◎
左側には「M10-45mmボルト」で「スペーサー長」を
右側には「M10-40mmボルト」で「スペーサー短」を それぞれかました状態で固定します

次に上部の固定ですが、装着図は以下のようになります。

フレームのサス受けに、
元々付いている純正のワッシャーを装着した状態で「プレート6mm」を装着。
「M10-25mmボルト」で本体とプレートを固定し、「カラー」、純正ワッシャー、袋ナットの順で装着します。

さて、ここまで来ると、ハードテールが車体にマウントされますね^^
各箇所をしっかりと増し締めしてください◎
では純正のトルクロッドをハードテールに移設します◎
トルクロッドの向きは画像を参照ください

リアホイールを装着します。

トルクロッドをブレーキパネルに固定し
チェーン調整等を経てリアホイールのマウントが完了します^^

ハードテールの装着手順は以上です!
お疲れ様でした^^

尚、ハードテールの装着にはフェンダーやウインカー、テール等のマウントが必要となります!
ハードテールとの組み合わせでお奨めの商品等、追って更新していきますので、
今後ともチラリホラリと覗いてみて下さいネー
<関連パーツ>
・サドルシートキット
(ハードテールとの組み合わせ時にボルトオンで装着が可能)
・3ピースクランプ
(ハードテールのパイプにクランプが可能、ウインカー等に)
・ウェルドステー各種
(各ステー類の増設に)
<ハードテール注意点>
・チェーンは428-138L が必要となります
・取り付けるボルトの長さを誤ると、ロックナットがかまない状態で締める事になるのでご注意ください
・純正のリアフェンダー、テールランプ、ウインカー等は装着付加になるので、車体に合わせて汎用品等を加工取り付けして下さい。
・純正サイドスタンドは立ちすぎるので、車体に応じて加工、交換して下さい。
・ステップのラバーマウントは無くなりソリッドマウントになります。左側のステップは9mm外側にオフセットされるので、
純正バックタイプステップはそのままでは使用できません。加工取り付けするか、フロントタイプステップに交換して下さい。
・純正フレームに溶接スパッタや傷、塗膜が厚すぎる場合、ステップ取り付け部のカラーが入りにくい場合があります。
その際はヤスリで削る等して下さい。
・本製品は衝撃緩和装置が無くなる為、振動が増幅します。乗車ごとの点検、増し締めをして下さい。
・排気量アップやレーシングキャブ等のチューニングを行っている場合、チェーンサイズのアップ(520、530)や
スプロケットによる減速比を調整を推奨します。
記事: スーパーホリ
